2025年10月14日 星期二 兰花集团 | 文明上网 | 收藏本站 | 设为首页
   
脱碳闪蒸气尾气处理方法
来源:  |  作者:  |  发布时间:2014年05月08日  |  点击次数:7588  |  【字号:

技术领域

本发明涉及脱碳闪蒸气,具体为一种脱碳闪蒸气尾气处理方法。

背景技术

合成氨生产单位脱碳闪蒸气中,含有较高浓度的二氧化碳成份(体积含量约85%),同时也含有一定的用于合成氨生产的有效成份(CO、H2等含量约15%),随着国家节能减排控制力度的加大,实放低碳经济已迫在眉睫,因此合成氨生产单位对脱碳闪蒸气进行回收是必由之路。脱碳闪蒸气的回收,目前采用较多的方法为变压吸附(PSA法),该方法主要回收约10%的有效成份,剩余部分则全部排入大气,碳回收率较低,这样会加剧温室效应,造成环境污染事故。

发明内容

本发明为了解决现有脱碳闪蒸气尾气处理时碳回收率低极易造成环境污染事故的问题,提供了一种脱碳闪蒸气尾气处理方法。

本发明是采用如下技术方案实现的:一种脱碳闪蒸气尾气处理方法包括以下步骤:

(1)由塔顶进入的质量浓度为13%-15%的稀氨水与由塔底进入的脱碳闪蒸气尾气在鼓泡式吸收塔充分接触,稀氨水充分吸收脱碳闪蒸气尾气中的CO2生成碳酸氢铵结晶,通过设于鼓泡式吸收塔底部的离心装置将碳酸氢铵结晶分离后,得到混合气体;

(2)将上述得到的混合气体从鼓泡式吸收塔塔顶进入水力喷射泵的上部,由水力喷射泵顶部进入的造气循环水与混合气体一起进入输送管道。

本发明第一步得到的混合气体中大部分为合成氨有效气体(如CO、H2等),但仍含有一定浓度的CO2成份,同时其中又增加了一定的NH3含量;而在CO2 、NH3共存的情况下,会产生碳酸氢铵结晶,从而将输送管道堵塞。现有的洗涤方法在脱除碳酸氢铵结晶会产生大量无法处理的废水,造成环境污染事故;而本发明采用水力喷射泵的水力喷射方式,将造气循环水混入混合气体中后一起进入输送管道内形成气液混合流体,从而消除碳酸氢铵结晶生成的条件,不会堵塞管道。

进一步地,所述进入输送管道内的气液混合体进入造气洗气塔下部,与由造气洗气塔上部进入的造气循环水混合脱除NH3 ;其余气体由造气洗气塔顶部进入有效气去气柜中回收利用,这样就可将气体进行回收再利用;同时分离出来的碳酸氢铵结晶也可以再次利用,节约了资源并且不会造成污染事故。

本发明方法简单实用,节能环保,解决了现有脱碳闪蒸气尾气处理时碳回收率低极易造成环境污染事故的问题,可广泛适用于所有化工企业。

附图说明

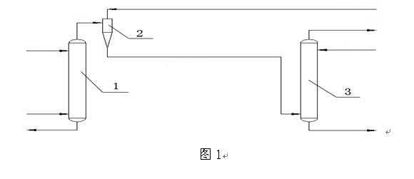
图1是本发明的连接示意图;

图中:1-鼓泡式吸收塔;2-水力喷射泵;3-造气洗气塔。

具体实施方式

实施例1:一种脱碳闪蒸气尾气处理方法,包括以下步骤:

(1)由塔顶进入的质量浓度为13%的稀氨水与由塔底进入的脱碳闪蒸气尾气在鼓泡式吸收塔中充分接触,稀氨水充分吸收脱碳闪蒸气尾气中的CO2生成碳酸氢铵结晶,通过设于鼓泡式吸收塔底部的离心装置将碳酸氢铵结晶分离后,得到混合气体;

(2)将上述得到的混合气体从鼓泡式吸收塔塔顶进入水力喷射泵的上部,由水力喷射泵顶部进入的造气循环水与混合气体一起进入输送管道内;

(3)将上述进入输送管道内的气液混合体进入造气洗气塔下部,与由造气洗气塔上部进入的造气循环水混合脱除NH3 ;其余气体由造气洗气塔顶部进入有效气去气柜中回收利用。

实施例2:一种脱碳闪蒸气尾气处理方法,包括以下步骤:

(1)由塔顶进入的质量浓度为14%的稀氨水与由塔底进入的脱碳闪蒸气尾气在鼓泡式吸收塔中充分接触,稀氨水充分吸收脱碳闪蒸气尾气中的CO2生成碳酸氢铵结晶,通过设于鼓泡式吸收塔底部的离心装置将碳酸氢铵结晶分离后,得到混合气体;

(2)将上述得到的混合气体从鼓泡式吸收塔塔顶进入水力喷射泵的上部,由水力喷射泵顶部进入的造气循环水与混合气体一起进入输送管道内;

(3)将上述进入输送管道内的气液混合体进入造气洗气塔下部,与由造气洗气塔上部进入的造气循环水混合脱除NH3 ;其余气体由造气洗气塔顶部进入有效气去气柜中回收利用。

实施例3:一种脱碳闪蒸气尾气处理方法,包括以下步骤:

(1)由塔顶进入的质量浓度为15%的稀氨水与由塔底进入的脱碳闪蒸气尾气在鼓泡式吸收塔中充分接触,稀氨水充分吸收脱碳闪蒸气尾气中的CO2生成碳酸氢铵结晶,通过设于鼓泡式吸收塔底部的离心装置将碳酸氢铵结晶分离后,得到混合气体;

(2)将上述得到的混合气体从鼓泡式吸收塔塔顶进入水力喷射泵的上部,由水力喷射泵顶部进入的造气循环水与混合气体一起进入输送管道内;

(3)将上述进入输送管道内的气液混合体进入造气洗气塔下部,与由造气洗气塔上部进入的造气循环水混合脱除NH3 ;其余气体由造气洗气塔顶部进入有效气去气柜中回收利用。

权利要求书

1、一种脱碳闪蒸气尾气处理方法,其特征在于:包括以下步骤:

(1)由塔顶进入的质量浓度为13%-15%的稀氨水与由塔底进入的脱碳闪蒸气尾气在鼓泡式吸收塔中充分接触,稀氨水充分吸收脱碳闪蒸气尾气中的CO2生成碳酸氢铵结晶,通过设于鼓泡式吸收塔底部的离心装置将碳酸氢铵结晶分离后,得到混合气体;

(2)将上述得到的混合气体从鼓泡式吸收塔塔顶进入水力喷射泵的上部,由水力喷射泵顶部进入的造气循环水与混合气体一起进入输送管道内。

2、根据权利要求1所述的一种脱碳闪蒸气尾气处理方法,其特征在于:所述进入输送管道内的气液混合体进入造气洗气塔下部,与由造气洗气塔上部进入的造气循环水混合脱除NH3 ;其余气体由造气洗气塔顶部进入有效气去气柜中回收利用。

说明书摘要

本发明涉及脱碳闪蒸气,具体为一种脱碳闪蒸气尾气处理方法。本发明解决了现有脱碳闪蒸气尾气处理时碳回收率低极易造成环境污染事故的问题。一种脱碳闪蒸气尾气处理方法包括以下步骤:由塔顶进入的稀氨水与由塔底进入的脱碳闪蒸气尾气在鼓泡式吸收塔充分接触,稀氨水充分吸收脱碳闪蒸气尾气中的CO2生成碳酸氢铵结晶,通过设于鼓泡式吸收塔底部的离心装置将碳酸氢铵结晶分离后,得到混合气体;将上述得到的混合气体从鼓泡式吸收塔塔顶进入水力喷射泵的上部,由水力喷射泵顶部进入的造气循环水与混合气体一起进入输送管道。本发明方法简单实用,节能环保,可广泛适用于所有化工企业。

说明书附图

  版权所有 © 山西兰花科技创业股份有限公司 地址:山西省晋城市凤台东街2288号兰花科技大厦 备案序号:晋ICP备2022010233号-1
邮编:048000 电话:0356-2189600 传真:0356-2189608 公安备案 14050002000771